Published:2009/6/24 4:29:00 Author:Jessie | From:SeekIC

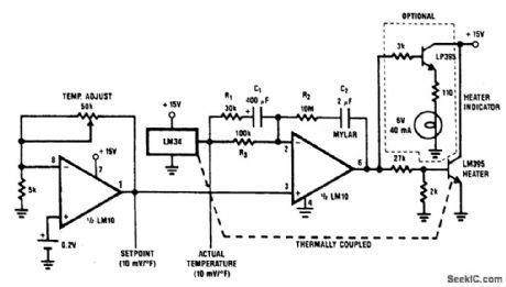
A proportional temperature controller can be made with an LM34 and a few additional parts. The complete circuit is shown. Here, an LM10 serves as both a temperature-setting device and as a driver for the heating unit (an LM395 power transistor). The optional lamp, driven by an LP395 transistor, is for indicating whether or not power is being applied to the heater.
Reprinted Url Of This Article:
http://www.seekic.com/circuit_diagram/Sensor_Circuit/TEMPERATURE_CONTROLLER_1.html
Print this Page | Comments | Reading(3)
Code: