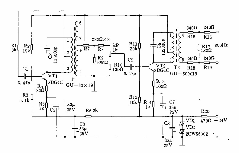
Published:2014/5/8 22:35:00 Author:lynne | Keyword: 800HZ signal generator circuit, 3DG4C | From:SeekIC

800HZ signal generator circuit as shown:
Reprinted Url Of This Article:
http://www.seekic.com/circuit_diagram/Signal_Processing/800HZ_signal_generator_circuits.html
Print this Page | Comments | Reading(3)
Code: