Published:2009/7/23 22:47:00 Author:Jessie | From:SeekIC

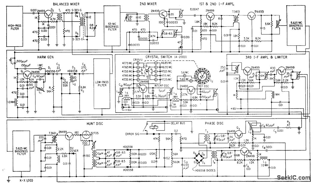
Controlled4equency mobile radio transceiver, operating in two bands, uses improved band. pass filter techniques that double number of channels per megacycle of spectrum, Oscillator-stabilized system is designed for 50-kc channel spacing and selects any of 920 channels between 30 and 76 Mc.-F. Brauer and D. Kammer, Mobile Radio System Provides 920 Channels, Electronics, 31:41, p 96-99.
Reprinted Url Of This Article:
http://www.seekic.com/circuit_diagram/Signal_Processing/920_CHANNEL_CRYSTAL_REFERENCE.html
Print this Page | Comments | Reading(3)
Code: