Published:2011/4/26 2:09:00 Author:Rebekka | Keyword: Beijing grand cherokee car, start system | From:SeekIC

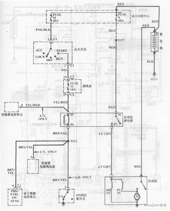
Beijing grand cherokee car start system circuit diagram is shown as above.
Reprinted Url Of This Article:
http://www.seekic.com/circuit_diagram/Signal_Processing/Beijing_grand_cherokee_car_start_system_circuit_diagram_3.html
Print this Page | Comments | Reading(3)
Code: