Published:2011/5/20 2:55:00 Author:Felicity | Keyword: Car Windshield Wiper Controller (the 3rd) | From:SeekIC

Work of the circuit
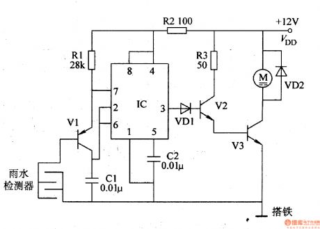
The circuit consists of examining circuit, Multivibrator and motor control circuit (It is showed in the picture 7-165.).
When it is rainy the Multivibrator begins to work. When the outputted signal is of high level the windshield wiper begins to work. And when the signal is of low level the motor stops working.
When the rain is not heavy the motor will just wok for a short time. And when the rain is heavy the motor will work for a rather long time.
Reprinted Url Of This Article:
http://www.seekic.com/circuit_diagram/Signal_Processing/Car_Windshield_Wiper_Controller_the_3rd.html
Print this Page | Comments | Reading(3)
Code: