Published:2011/5/6 6:34:00 Author:Sue | Keyword: Digital Display, Clock, Signal Source | From:SeekIC

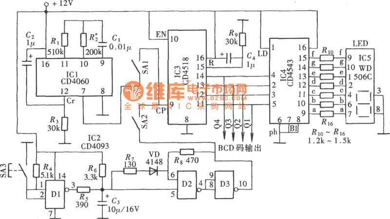
As seen in the figure, the digital display clock signal source circuit is deprived from a kind of multipoint detect and control box . It mainly consists of automatic clock pulse signal generator, manual operational pulse signal generator, pulse counter and digital display.
Reprinted Url Of This Article:
http://www.seekic.com/circuit_diagram/Signal_Processing/Digital_Display_Clock_Signal_SourceCD4543-CD4060-CD4518_Circuit.html
Print this Page | Comments | Reading(3)
Code: