Published:2011/7/16 0:33:00 Author:Felicity | Keyword: Electric Medical, Attracting Controlling Circuit | From:SeekIC

Work of the circuit
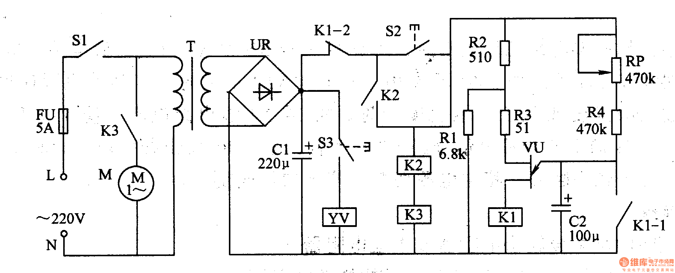
The circuit consists of power circuit and controlling circuit. (It is showed in picture 9-43.)
Press button S2. K2 and K3 are electrified. Vacuum pump motor M starts to work. At the same time the +24V voltage on C1 supplies power to C2 through Kl-2、S2、RP and R4. When the voltage on C2 reaches the largest voltage of VU, M stops working. And KL-1 of K1 is turned on. C2 discharges through KL-1 quickly and is prepared for next time of working.
When the negative pressure bottle gets the negative pressure, the user could press S3 to control the use of negative pressure. If the negative pressure is not enough for use, the use can press S2 again.
Reprinted Url Of This Article:
http://www.seekic.com/circuit_diagram/Signal_Processing/Electric_Medical_Attracting_Controlling_Circuit_the_1st.html
Print this Page | Comments | Reading(3)
Code: