Published:2011/7/7 9:43:00 Author:Felicity | Keyword: Electrical Pulse Therapeutic Apparatus, the 12th | From:SeekIC

Work of the circuit
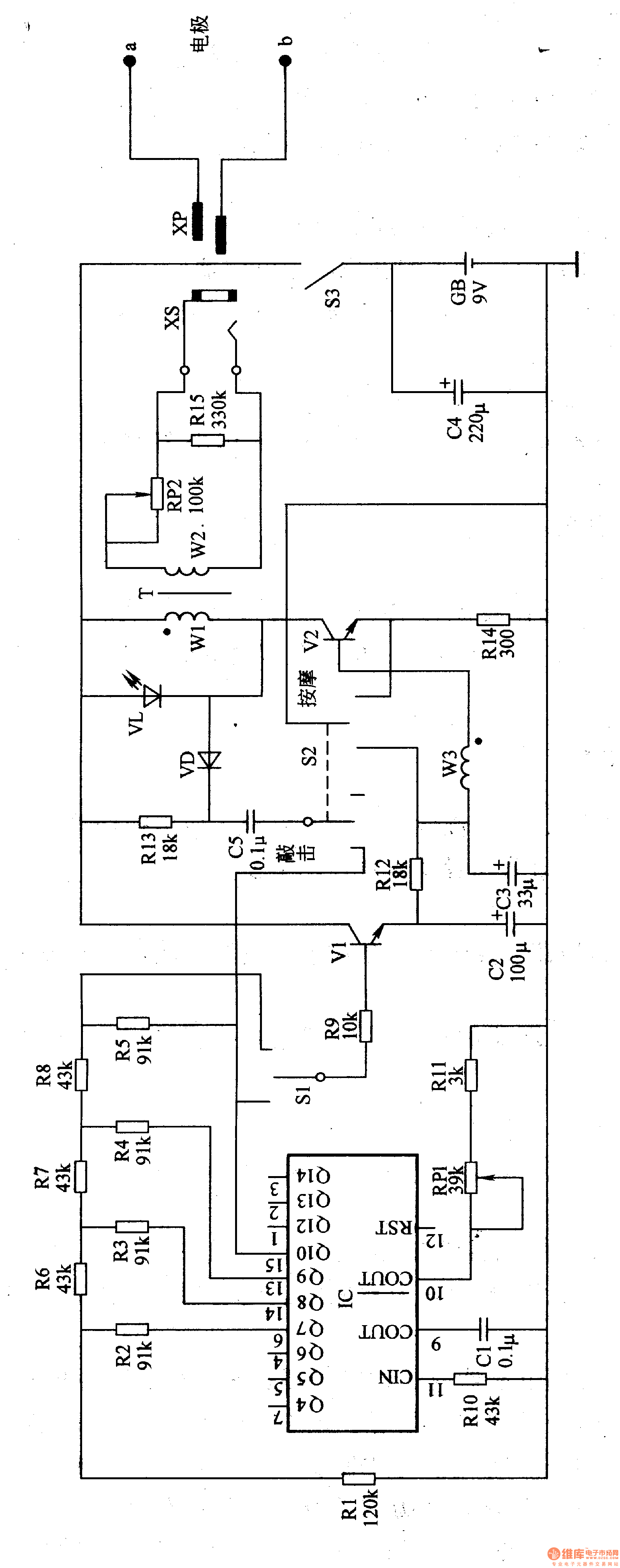
The circuit consists of oscillation frequency divider, triangle wave forming circuit, pulse amplifier and booster circuit. (It is showed in the picture 9-12.)
Oscillation frequency divider consists of internal oscillator divider circuit timing IC and capacitor Cl, resistor RlO, Rll, potentiometer RPl.
Triangle wave forming circuit consists of IC and resistors Rl-R8.
Pulse amplifier consists of switch Sl, resistor R9, Rl2, capacitor C2, transistor Vl and working mode selection switch S2.
Booster circuit consists of output amplifier tube V2, step-up transformer T and potentiometer RP.
Reprinted Url Of This Article:
http://www.seekic.com/circuit_diagram/Signal_Processing/Electrical_Pulse_Therapeutic_Apparatus_the_12th.html
Print this Page | Comments | Reading(3)
Code: