Published:2011/7/29 4:29:00 Author:Felicity | Keyword: Electrical Pulse Therapeutic Apparatus | From:SeekIC

Work of the circuit
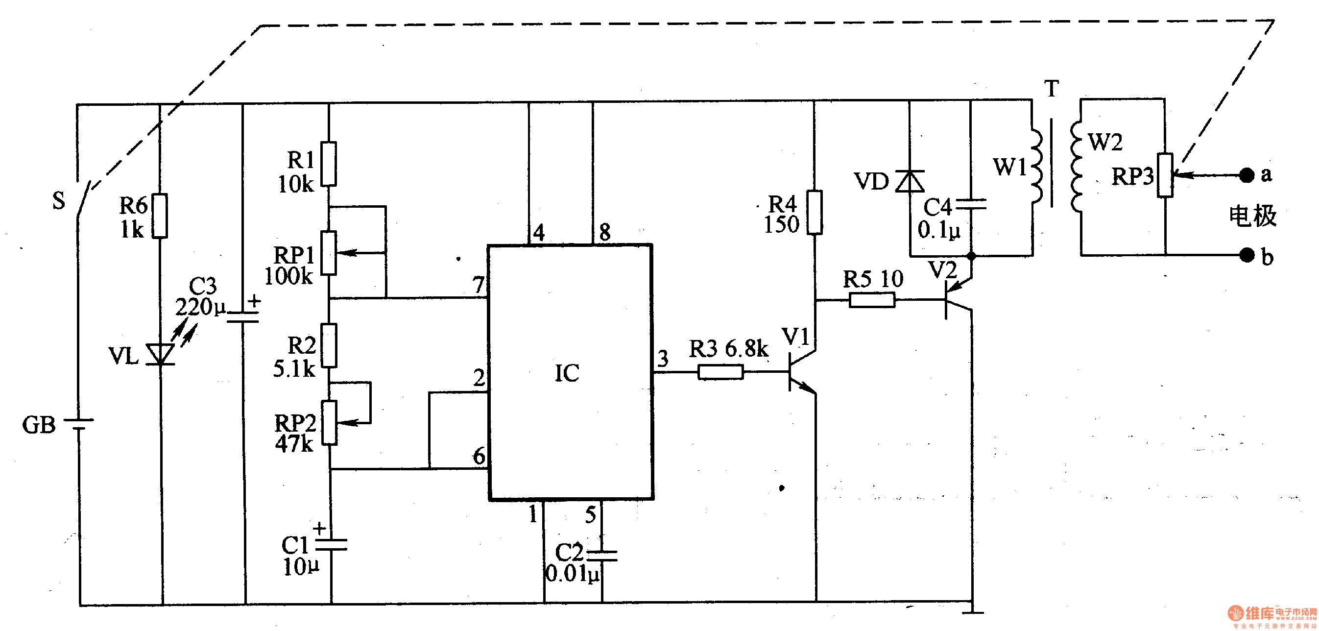
The circuit consists of oscillator, electrical pulse generator and power supply circuit. (It is showed in the picture 9-7.)
The OSC circuit consits of time-baseintegrated circuit IC,resistorsRl, R2,potentiometersRPl, RRobinsonandcapacitor Cl, C2.
Electrical pulse generator consists of resistors R3-R5, transistor Vl, V2, pulse transformer T, the capacitor C4, diode VD, potentiometer RP3 and electrodes a, b.
Power supply circuit consists of Power switch S, batteries GB, current limiting resistor R6, light-emitting diode VL and filter capacitor C3.
Change the value of RP1 and RP2 to change the frequency of the OSC.
Change the vlue of RP3 to chsnge the stimulation of the electrical pulse.
Reprinted Url Of This Article:
http://www.seekic.com/circuit_diagram/Signal_Processing/Electrical_Pulse_Therapeutic_Apparatus_the_7th.html
Print this Page | Comments | Reading(3)
Code: