Published:2011/7/29 3:29:00 Author:Felicity | Keyword: Eye-care Lamps | From:SeekIC

Work of the circuit
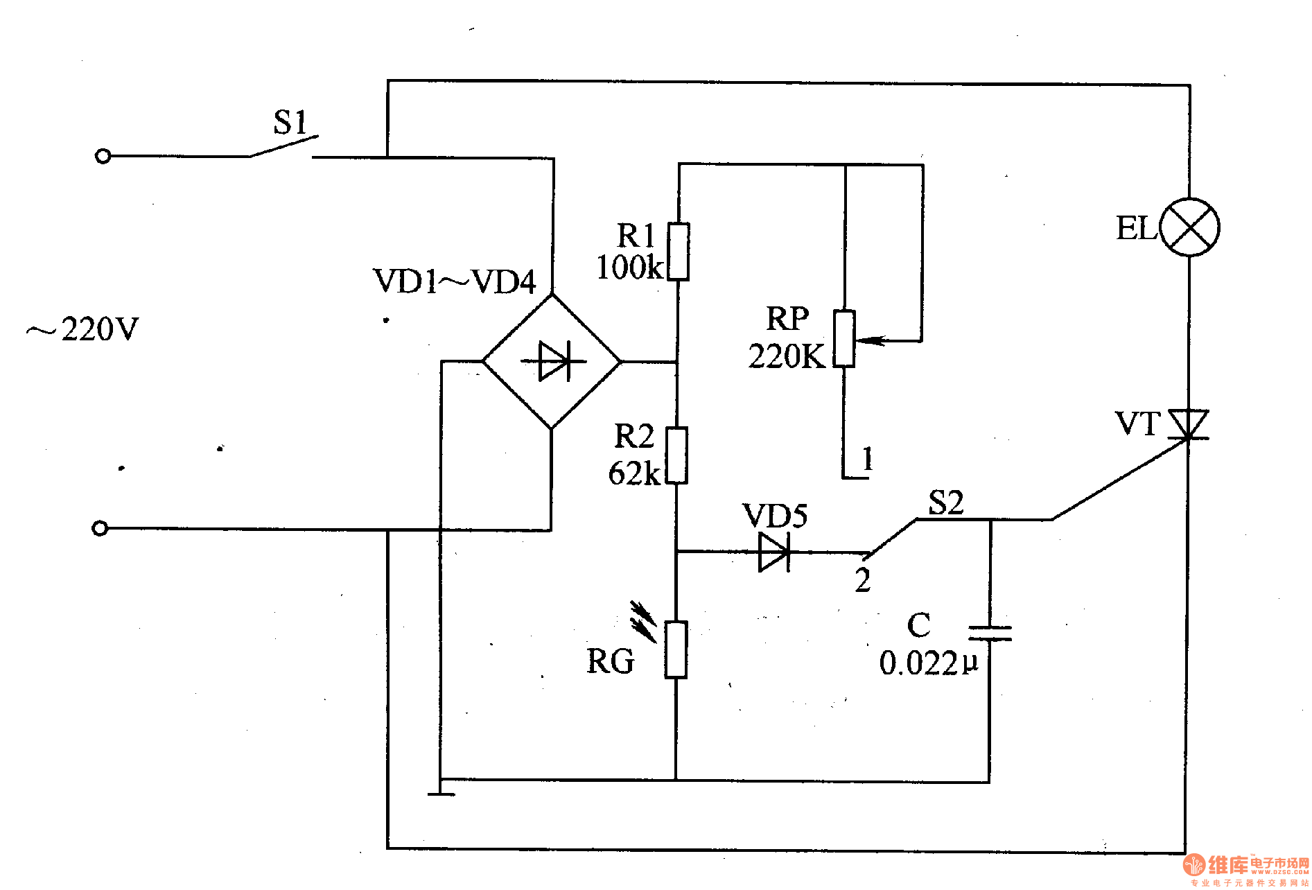
The circuit consists of power switch S1, rectifier diode V1-V4, resistor R1,R2, light-sensitive resistor RG, potentiometer RP, controlling switch S2, capacitor C and light EL (It is showed in picture 9-70.).
Turn on power switch S1 and EL is lightened. When the environmental light is strong, light of EL will become weak. When the environmental light is weak, light of EL will become strong
Put switch S2 in site 1 and the circuit is controlled by people. We can change the value of RP to change the light intensity of the lamp.
Reprinted Url Of This Article:
http://www.seekic.com/circuit_diagram/Signal_Processing/Eye_care_Lamps_the_3rd.html
Print this Page | Comments | Reading(3)
Code: