Published:2011/5/20 1:55:00 Author:Felicity | Keyword: Eye-care Lamps (the 5th) | From:SeekIC

Work of the circuit
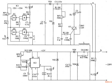
The circuit consists of power circuit, timing control circuit, LED indicating circuit, light changing circuit, light examine circuit and acousto-optic alarm circuit (It is showed in picture 9-72.).
Turn on the switch S and timing control circuit is supplied with +12V working voltage. And the voltage separates into two parts. One lightens the EL in the meantime the other one supplies 9V voltage to light examine circuit and acousto-optic alarm circuit.
Change the value of RP1 to change the sensitivity of light examining circuit. And change the value of RP2 to change the regular timer.
Reprinted Url Of This Article:
http://www.seekic.com/circuit_diagram/Signal_Processing/Eye_care_Lamps_the_5th.html
Print this Page | Comments | Reading(3)
Code: