Published:2011/5/22 7:11:00 Author:Felicity | Keyword: Eye-care Photometry Machine (the 3rd) | From:SeekIC

Work of the circuit
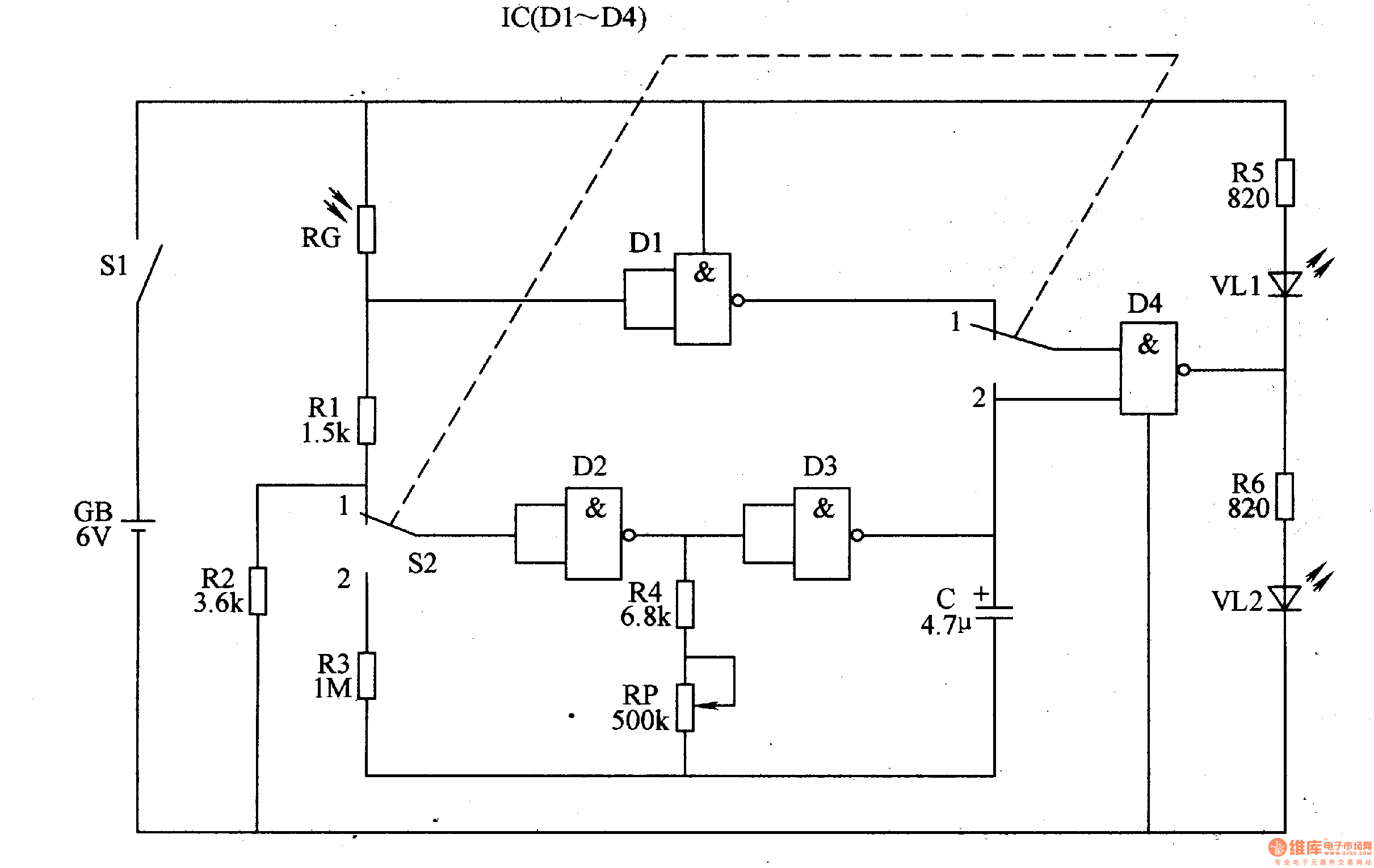
The circuit consists of LFO, light photometry circuit and LED indicating circuit (It is showed in picture 9-67.).
When the environmental light is too dim the value of RC is large. Here the red shining diode VL1 is lightened to remind the user to flip on the lamp. When the environmental light is suitable for reading and writing the value of RG is small. Here green shining diode VL2 is lightened. If the environmental light is too strong VL1 is lightened.
Reprinted Url Of This Article:
http://www.seekic.com/circuit_diagram/Signal_Processing/Eye_care_Photometry_Machine_the_3rd.html
Print this Page | Comments | Reading(3)
Code: