Published:2009/7/7 6:32:00 Author:May | From:SeekIC

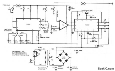
This generator will supply she, triangular, and square waves from 2 Hz to 20 kHz. This complete test instrument can be plugged into a standard 110 Vac line for power.VOUT will be up to ±25 V (50 V pk-pk across loads as small as 100 Ω about 2.5 A maximum output current).Capacitor working voltages should be greater than 50 Vdc and all resistors should be 1/2 W, unless otherwise indicated. The interconnecting leads from the 741 pins 2 and 3 to their respective resistors should be kept short, less than 2 inches if possible; longer leads might result in oscillation. Full output swing is possible to about 5 kHz; after that the output begins to taper off because of the slew rate of the 741, until at 20 kHz the output swing will be about 20Vpp ±10 V. This problem can be remedied by simply using an op amp with a higher slew rate, such as the LF356.
Reprinted Url Of This Article:
http://www.seekic.com/circuit_diagram/Signal_Processing/FUNCTION_GENERATOR_1.html
Print this Page | Comments | Reading(3)
Code: