Published:2009/6/17 2:32:00 Author:May | From:SeekIC

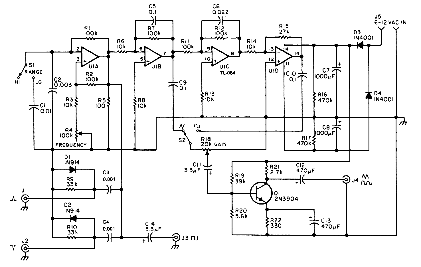
A quad op amp makes up the heart of this function generator. U1-a generates a square wave, and outputs this to J3. J1 and J2 are pulse outputs obtained by differentiating the square wave. Integrator U1-b generates a triangle-wave shaper to obtain a sine wave. Q1 is an output amplifier.
Reprinted Url Of This Article:
http://www.seekic.com/circuit_diagram/Signal_Processing/FUNCTION_GENERATOR_2.html
Print this Page | Comments | Reading(3)
Code: