Published:2011/6/28 7:50:00 Author:Felicity | Keyword: Low frequency Therapeutic Equipment (the 3rd) | From:SeekIC

Work of the circuit
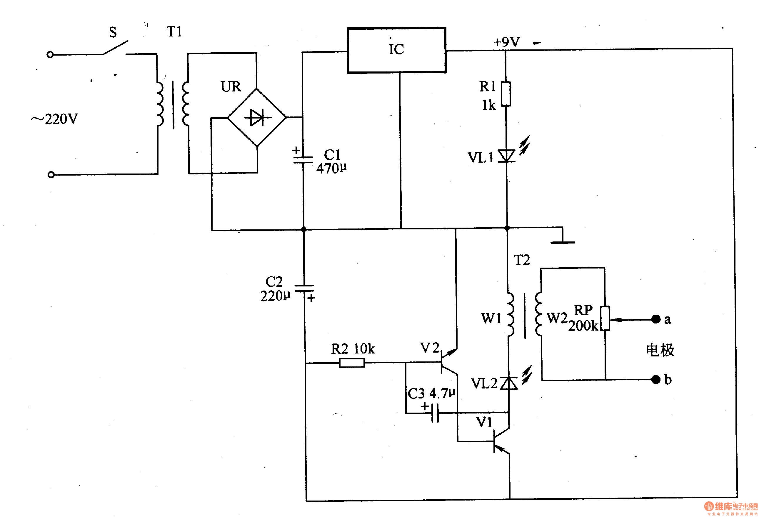
The circuit consists of power circuit IC and pulse pressure producing circuit. (It is showed in picture 9-21.)
Turn on the power switch. The 220V AC voltage is adjusted. It then separates into two parts. One supplies 9V DC voltage to the pulse pressure producing circuit. And the other is limited by R1 and lightens VL1.
The low frequency OSC works and VL2 shines. And winding W2 of T2 produces pulse pressure. The pressure is adjusted by RP and added to the acupoints. It gives some assisting treatment to some chronic diseases.
Reprinted Url Of This Article:
http://www.seekic.com/circuit_diagram/Signal_Processing/Low_frequency_Therapeutic_Equipment_the_3rd.html
Print this Page | Comments | Reading(3)
Code: