Published:2011/6/1 9:41:00 Author:Lena | Keyword: infrared, remote control, receiving, microprocessor | From:SeekIC





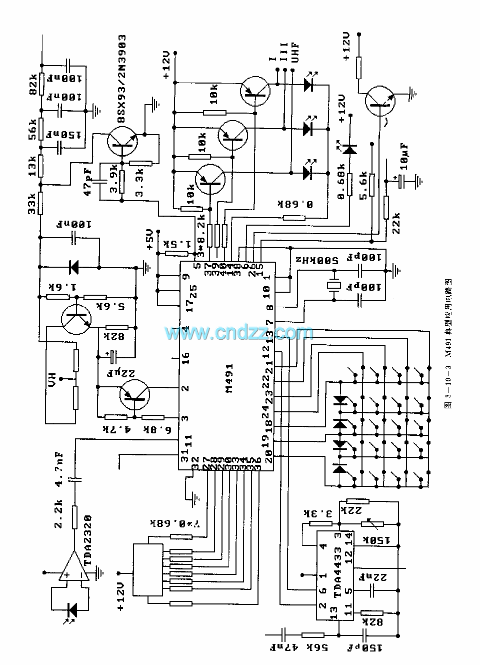
M491 is an infrared remote control receiving microprocessor applied to TV etc. Internal circuit is composed by oscillator, timing generating circuit, power supply on/off logic circuit, control logic circuit, D/A converter, amplifier, infrared instruction Identification circuit, instruction decoder and I /O driver etc.
Technical characteristictwo-poly silicon NMOS manufacturing Technologypulse code modulation transmitting method, duty cycle is 0.15%.A EEPROM memory, and simple external circuit.Store 16 preelection program information13-bit voltage synthesis tuner, which has three functions: manual tune, auto tune and auto preplace.
Reprinted Url Of This Article:
http://www.seekic.com/circuit_diagram/Signal_Processing/M491_(TV)infrared_remote_control_receiving_microprocessor.html
Print this Page | Comments | Reading(3)
Code: