Published:2009/7/21 7:35:00 Author:Jessie | From:SeekIC

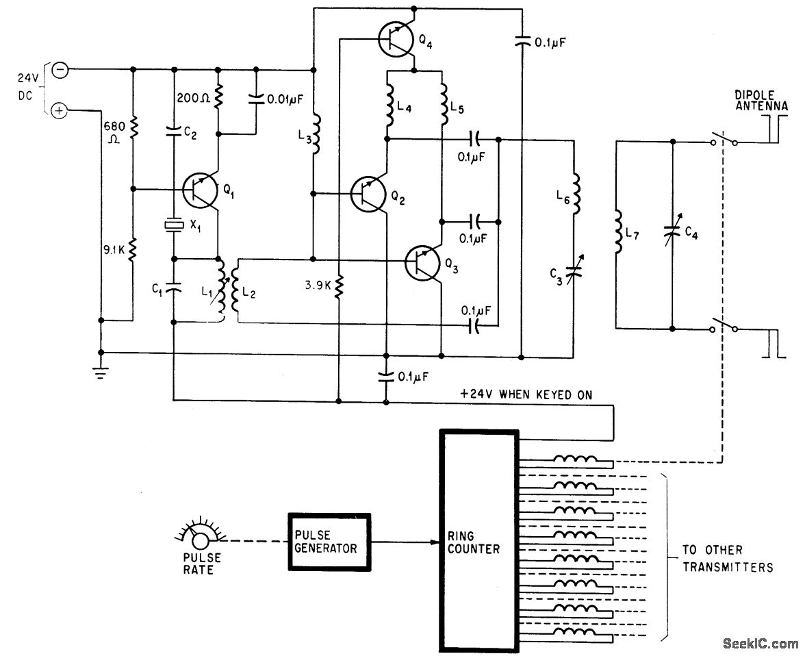
Eight transmitters, towed as group around ground antenna by airplane, hove frequencies spaced throughout bandwidth of antenna under test, from 2 to 50 Mc. Pulse-controlled ring counter switches transmitters up to 40 times per second. All transistors are type 2N3053.-C. Barnes, Transmitters Towed Through Air Test Antenna's Radiation Pattern, Electronics, 38:21, p 96-101.
Reprinted Url Of This Article:
http://www.seekic.com/circuit_diagram/Signal_Processing/MEASURING_ANTENNA_RADIATION_PATTERN.html
Print this Page | Comments | Reading(3)
Code: