Published:2009/6/16 23:31:00 Author:May | From:SeekIC

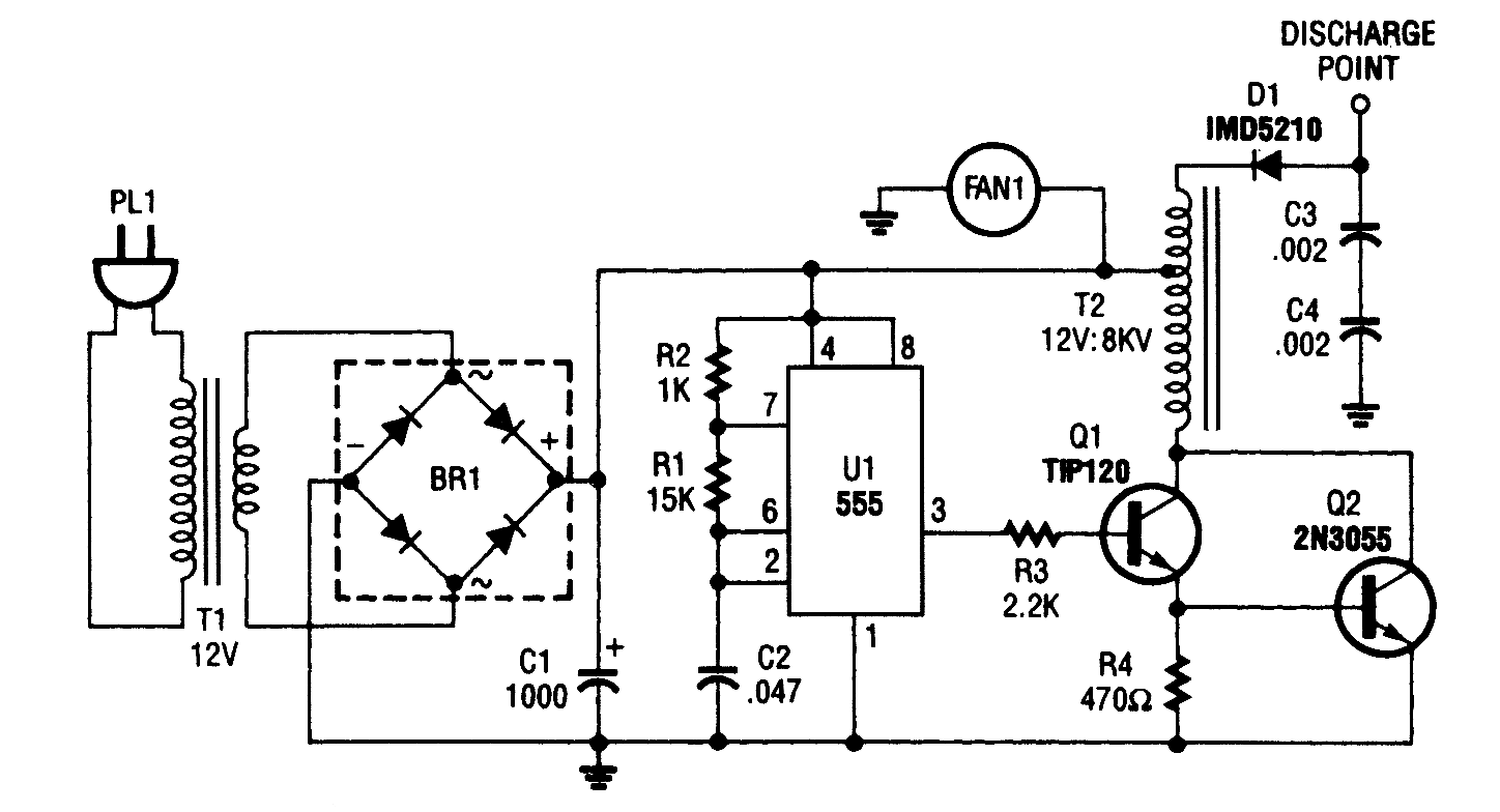
This oscillator-driver induces a high voltage in the windings of T2.
Reprinted Url Of This Article:
http://www.seekic.com/circuit_diagram/Signal_Processing/NEGATIVE_ION_GENERATOR.html
Print this Page | Comments | Reading(3)
Code: