About SeekIC | Services | Payment | Advertisements service | Contact Us | Links
© 2008-2012 SeekIC.com Corp.All Rights Reserved.
Published:2011/11/21 2:20:00 Author:Ecco | Keyword: Tuning fork oscillator | From:SeekIC


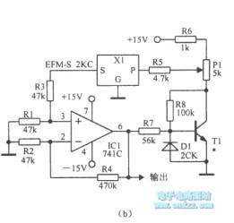
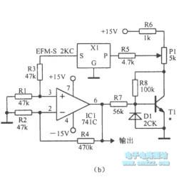
Figure (a) uses regulator circuit D1 tolimit amplitute, and theinput and output phase-shift tuning fork is 180o.Figure (b)uses transistor saturation tolimit amplitute, and the transistor inverting in 180o.
Reprinted Url Of This Article:
http://www.seekic.com/circuit_diagram/Signal_Processing/Oscillator_Circuit/Tuning_fork_oscillator.html
Print this Page | Comments | Reading(3)
Response in 12 hours
© 2008-2012 SeekIC.com Corp.All Rights Reserved.
Code: