Published:2009/7/10 1:24:00 Author:May | From:SeekIC

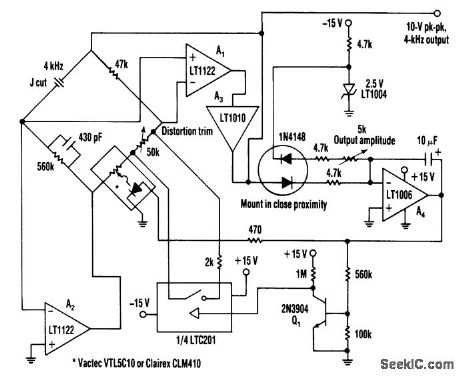
his oscillator uses a bridge circuit with an optoisolator as a gain-control device. The resultant distor-tion can be held to 9 ppm (.0009%) with proper adjustment.
Reprinted Url Of This Article:
http://www.seekic.com/circuit_diagram/Signal_Processing/Oscillator_Circuit/VERY_LOW_DISTORTION_OSCILLATOR.html
Print this Page | Comments | Reading(3)
Code: