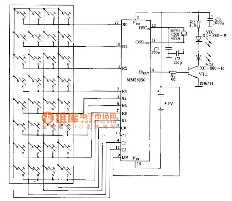
Published:2014/4/7 21:35:00 Author:lynne | Keyword: Oscillator (ceramic) infrared emission circuit principle diagram | From:SeekIC

Oscillator (ceramic) infrared emission circuit principle diagram shown as following:
Reprinted Url Of This Article:
http://www.seekic.com/circuit_diagram/Signal_Processing/Oscillator_ceramic_infrared_emission_circuit_principle_diagram.html
Print this Page | Comments | Reading(3)
Code: