Published:2011/7/20 2:50:00 Author:zj | Keyword: PLL, FM demodulator | From:SeekIC

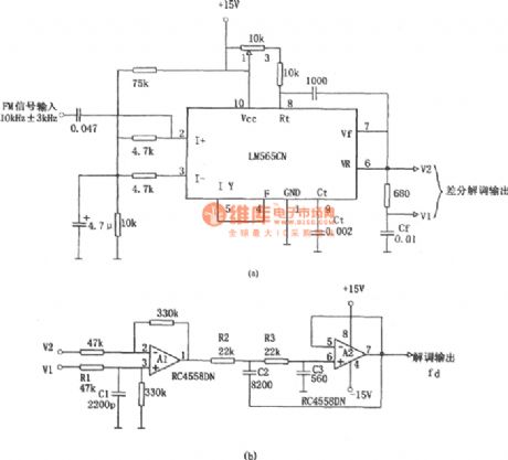
As the diagram shows it adopts LM565CN which consists of 10kHZ±3kHz FM demodulation circuit. The V1 and V2 differential demodulation outputarelevel shiftedand amplificatedby differential amplifier ofA1 in figure b. Thenthe 20kHz pulsating component is filtered by the active LPF composed of A2.
Reprinted Url Of This Article:
http://www.seekic.com/circuit_diagram/Signal_Processing/PLL_FM_demodulatorLM565CN_RC4558DN.html
Print this Page | Comments | Reading(3)
Code: