Published:2011/8/28 20:32:00 Author:TaoXi | Keyword: PLL, pulse, generator circuit | From:SeekIC

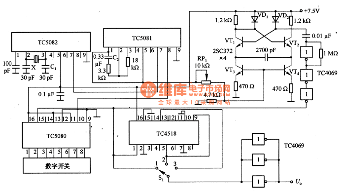
The PLL pulse generator circuit which is composed of the TC5082 is as shown in the figure. In this circuit, the x is the l0.24MHZ crystal oscillator, you can get the 10kHz reference frequency through the TC5082, and you can use the C1 to adjust the reference frequency. VT1~VT4 are the voltage-controlled oscillator, it is designed as the emitter coupling multivibrator, you can change the value of RP1 to make it oscillate in the range of 100~990kHZ. The output of the voltage-controlled oscillator is amplified by the TC4069, the amplified signal adds to the clock input port of the TC5080 (pin-15). The frequency divider circuit uses the TC4518, the output port has the buffer which is composed of the three inverter of the TC4069, the purpose of the parallel connection is to improve the driving capability.
Reprinted Url Of This Article:
http://www.seekic.com/circuit_diagram/Signal_Processing/PLL_pulse_generator_circuit_composed_of_the_TC5082.html
Print this Page | Comments | Reading(3)
Code: