Published:2011/3/30 2:44:00 Author:Rebekka | Keyword: Pontiac starting system | From:SeekIC

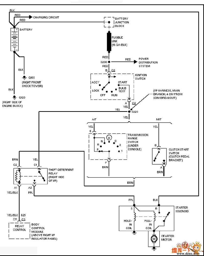
Here is the schematic diagram of the Pontiac starting system circuit:
Reprinted Url Of This Article:
http://www.seekic.com/circuit_diagram/Signal_Processing/Pontiac_starting_system_circuit_diagram.html
Print this Page | Comments | Reading(3)
Code: