Published:2011/6/6 8:10:00 Author:Felicity | Keyword: Pulse Test Set (the 5th) | From:SeekIC

Work of the circuit
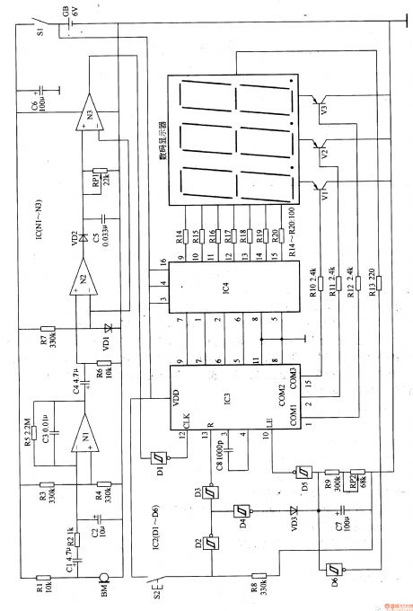
The circuit consists of power circuit, pulse signal testing and amplifying circuit, delaying resetting circuit and digital display circuit. (It is showed in picture 9-52.)
When you do the test, put BM on the position where the pulse is significant. Turn on power switch S1 and press the resetting control button. IC3 is ready to count.
BM turns the pulse signal into electronic signal. The signal then becomes the counting pulse. The pulse drives digital display to work after being adjusted. The number on the display changes with the pulse. The number displayed on the LED digital display is the jumping number of times of pulse per minute.
Reprinted Url Of This Article:
http://www.seekic.com/circuit_diagram/Signal_Processing/Pulse_Test_Set_the_5th.html
Print this Page | Comments | Reading(3)
Code: