Published:2009/7/6 21:45:00 Author:May | From:SeekIC

Circuit Notes
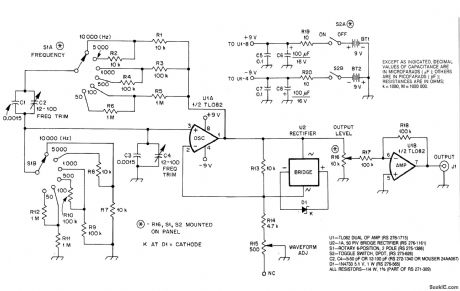
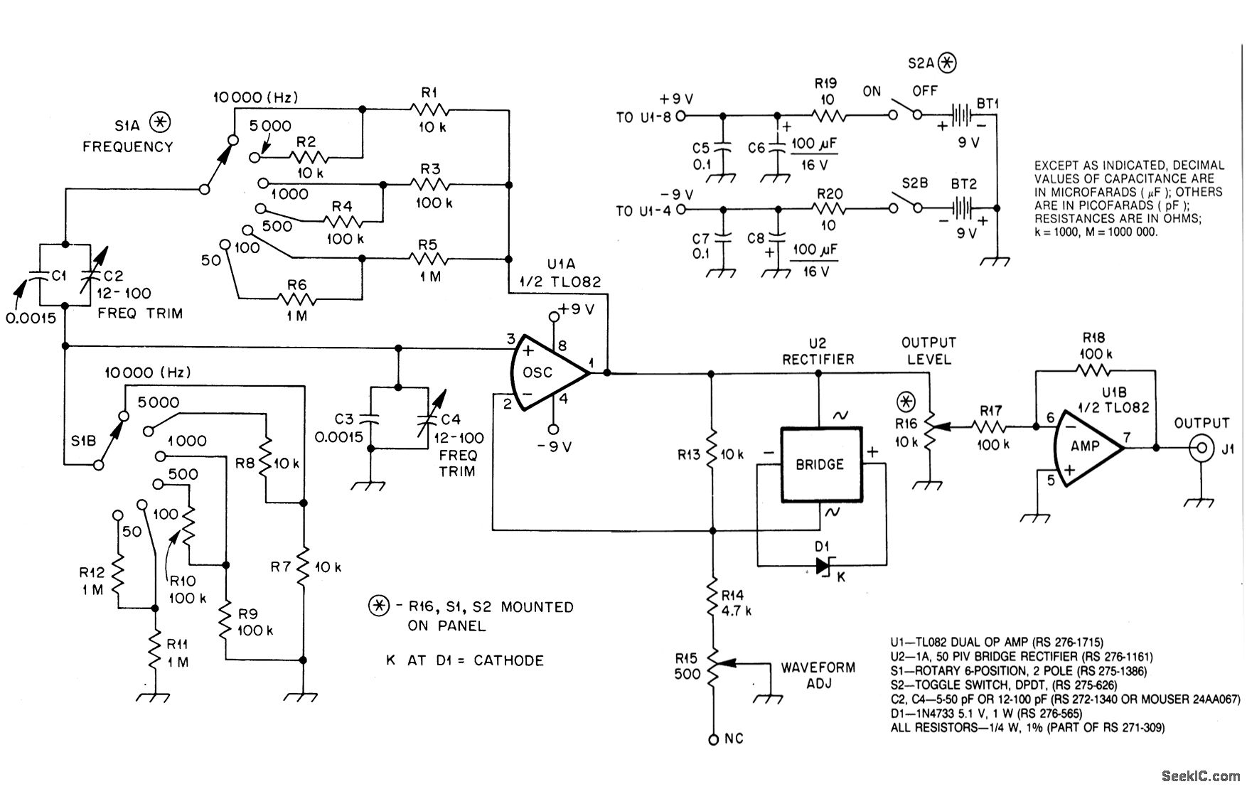
U1A, an op amp, oscillates at the frequency at which the phase shift in the Wien bridge network is exactly zero degrees. Changing bridge component values changes the oscillator frequency. In this circuit, we need change only the two resistors to do this. S1A chooses a value among R1 through R6, and S1B similarly selects a value from R7 through R12. U1A must provide enough gain to overcome losses in the bridge, but not so much gain that oscillation builds up to the point of overload and distortion. U2 andC1 automatically regulate circuit gain to maintain oscillation. U2 places D1 across R13 with the proper polarity on both positive and negative alterations of the signal at pin 1 of U1. As the voltage at pin 1 of U1 approaches its peak value, D1 enters its Zener breakdown region, effectively shunting R13 with a resistive load. This increases the amount of negative feedback around U1, reducing its gain. R15, WAVEFORM ADJ, allows you to optimize circuit operation for lowest distortion. U1B provides isolation between oscillator and load. With the values shown for R17 and R18, U1B operates at unity gain.
Reprinted Url Of This Article:
http://www.seekic.com/circuit_diagram/Signal_Processing/SIMPLE_AUDIO_SINE_WAVE_GENERATOR.html
Print this Page | Comments | Reading(3)
Code: