Published:2009/7/23 21:47:00 Author:Jessie | From:SeekIC

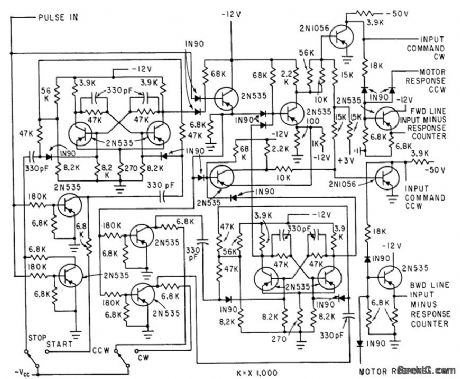
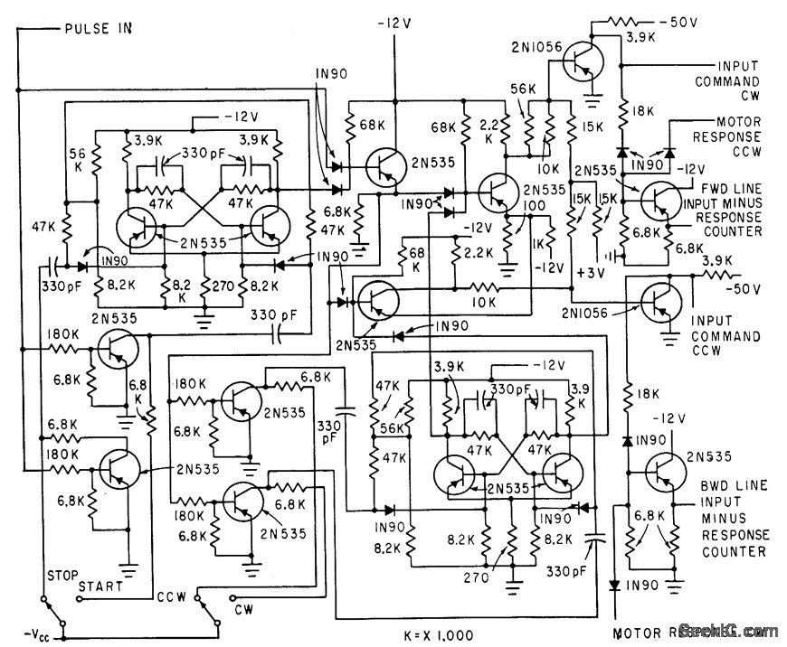
Digital test equipment automatically evaluates performance of magnetically detented stepper motors in several modes, for wide variety of test conditions. Analyzer compares number of applied voltage steps with number of motor movements. Pulse train from power amplifier is gated through logic circuits that pre vent switching from occurring in middle of pulse, and keep input pulse line closed even when switching motor direction.-H. J. Weber and M. Weiss, Analyzing Magnetically-De-tented Stepper Servo Motors, Electronics, 33:39, p 71-74.
Reprinted Url Of This Article:
http://www.seekic.com/circuit_diagram/Signal_Processing/STEPPER_MOTOR_TESTER.html
Print this Page | Comments | Reading(3)
Code: