Published:2009/7/10 5:57:00 Author:May | From:SeekIC

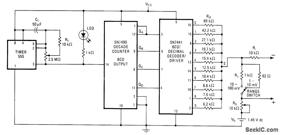
Successively lower resistances at decoder outputs create stairstep function for testing various types of instruments. Steps are equally spaced and of equal height, covering range of 5-12 or 50-120 mV depending on setting of range switch and RS. Spacing between steps ranges from 1.6 s to 6 min, so total time for complete 10-step stair-case is 16 s to 60 min depending on setting of 2.5-megohm timer pot. Reference voltage Vb can be 1.45-V mercury cell. Resistor values shown for Rd provide fixed 10% increments in stairstep.-M. M. Lacefield, Simple Step-Function Generator Aids in Testing Instruments, Electronics, Dec. 26, 1974, p 103 and 105.
Reprinted Url Of This Article:
http://www.seekic.com/circuit_diagram/Signal_Processing/STEP_FU_NCTION_GENERATOR.html
Print this Page | Comments | Reading(3)
Code: