Published:2013/12/25 19:24:00 Author: | Keyword: Shenlong fukang wiper and defrosting system circuit diagram, | From:SeekIC

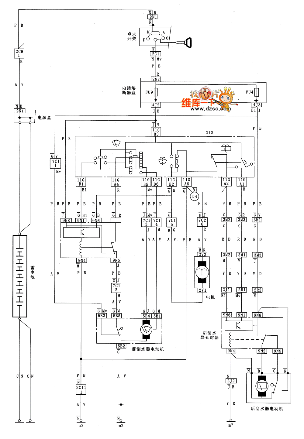
Shenlong fukang wiper and defrosting system circuit diagram as shown below:
Reprinted Url Of This Article:
http://www.seekic.com/circuit_diagram/Signal_Processing/Shenlong_fukang_wiper_and_defrosting_system_circuit_diagram.html
Print this Page | Comments | Reading(3)
Code: