Published:2011/6/27 10:01:00 Author:Borg | Keyword: emitter circuit | From:SeekIC

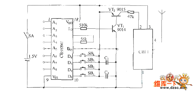
Figure: The SB-50ALTX emitter circuit
Reprinted Url Of This Article:
http://www.seekic.com/circuit_diagram/Signal_Processing/The_SB_50ALTX_emitter_circuit.html
Print this Page | Comments | Reading(3)
Code: