Published:2011/7/13 21:32:00 Author:Borg | Keyword: brake lamp, loudspeaker circuit | From:SeekIC

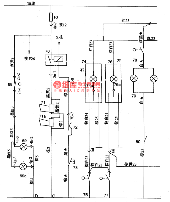
Figure: The brake lamp and loudspeaker circuit of Santana 2000 (gasoline injection engine)68-brake linked switch; 69-brake signal lamp(left); 69a-brake signal lamp(right); 70-loudspeaker relay; 71,a-loudspeaker; 72-contactor of direction grid and grouped switch; 73-loudspeaker key; 74-reading lamp; 74a-reading lamp switch; 75-door control switch (right); 76-reading lamp; 76a-reading lamp switch; 77-control switch(left); 78-sun glasses shield lighting lamp switch; 79-sun glasses shield lighting lamp
Reprinted Url Of This Article:
http://www.seekic.com/circuit_diagram/Signal_Processing/The_brake_lamp_and_loudspeaker_circuit_of_Santana_2000.html
Print this Page | Comments | Reading(3)
Code: