Published:2011/7/21 20:11:00 Author:qqtang | Keyword: frequency spectrum, therapeutic apparatus | From:SeekIC

The working principle of the circuit
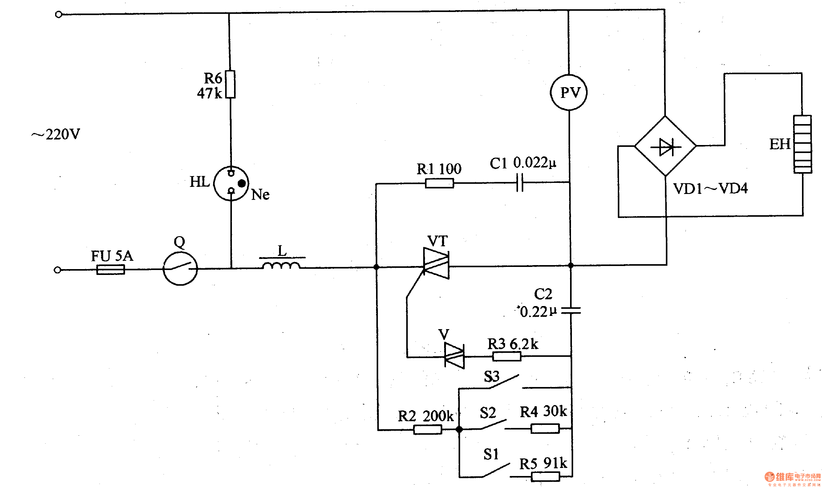
This frequency spectrum therapeutic apparatus consists of the power supply circuit, control circuit and frequency spectrum generator, see as figure 9-28.
The power supply circuit consists of the resistor R1-R5, switch S1-S3, dual-way trigger diode V, thyristor VT, capacitors C1 and C2, etc. The frequency spectrum generator consists of the voltmeter PV, rectifier VD1-VD4 and frequency spectrum heater EH.
Reprinted Url Of This Article:
http://www.seekic.com/circuit_diagram/Signal_Processing/The_frequency_spectrum_therapeutic_apparatus.html
Print this Page | Comments | Reading(3)
Code: