Published:2011/7/21 20:02:00 Author:qqtang | Keyword: constant temperature box | From:SeekIC

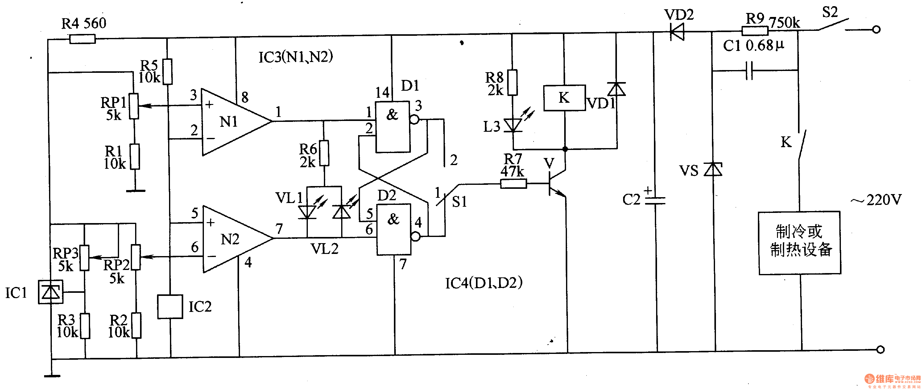
Here is to introduce a medical constant temperature box which is fixed with the temperature sensor integrated circuit, and the temperature control range is -25-+100℃.The working principle of the circuitThe medical constant temperature box consists of the temperature detection amplifier circuit, trigger, control circuit and power supply circuit, see as figure 9-40.
The temperature amplifier circuit consists of the precise regulated integrated circuit IC1, temperature sensor integrated circuit IC2, computing amplifier integrated circuit IC3 (N1 and N2), resistor R1-R5 and resistors RP1 and RP2.
Reprinted Url Of This Article:
http://www.seekic.com/circuit_diagram/Signal_Processing/The_medical_constant_temperature_box_1.html
Print this Page | Comments | Reading(3)
Code: