Published:2011/5/12 6:59:00 Author:Borg | Keyword: principle circuit, Volga | From:SeekIC

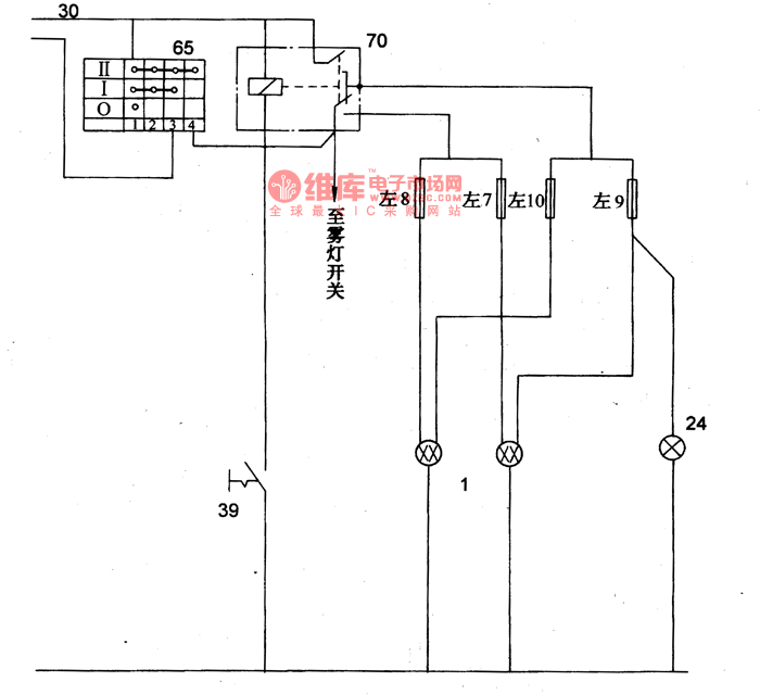
Figure 16-6 The principle circuit of Volga 3102 headlights
1-headlight; 24-high beam indicator; 39-simmer switch; 65-light switch; 70-headlight relay
Reprinted Url Of This Article:
http://www.seekic.com/circuit_diagram/Signal_Processing/The_principle_circuit_of_Volga_3102_headlights.html
Print this Page | Comments | Reading(3)
Code: