Published:2011/8/3 22:26:00 Author:qqtang | Keyword: therapeutic apparatus | From:SeekIC

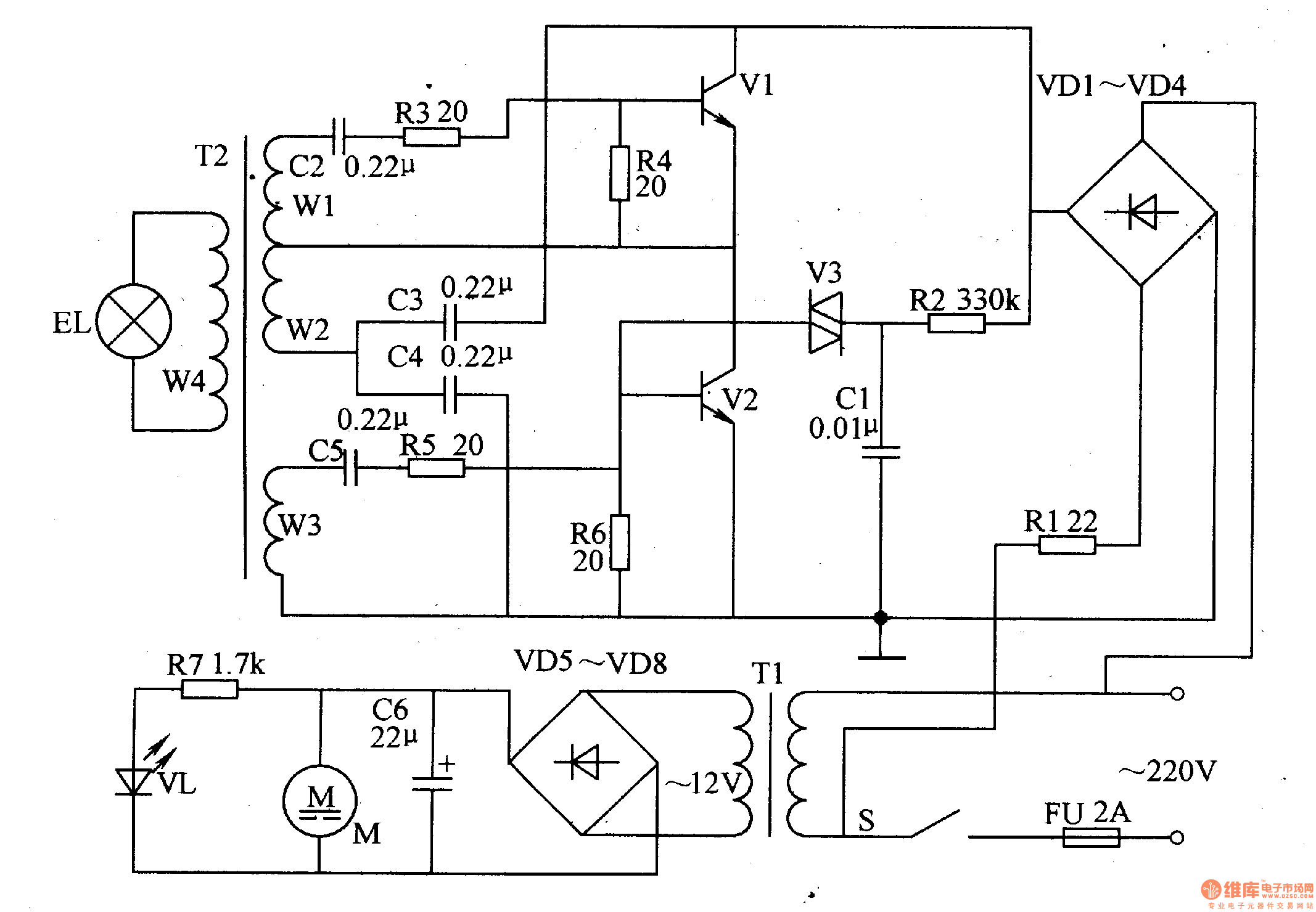
Here is to introduce a spectrum therapeutic apparatus which can generate 600-700mm red spectrum. After being concentrated, the red light is shed on the ill part of the human body, which can assist to cure many diseases.(this is often called burning electricity , which adopts the photochemical effect to cure illness). The working principle of the circuit The spectrum therapeutic apparatus consists of the power supply circuit and oscillating output circuit, see as figure 9-27.
The power supply circuit consists of the fuse FU, power supply switch S, rectifier diode VD1-VD8, power supply transformer T1, filter capacitor C6, resistor R1 and R7, power supply indicating LED VL and fan motor M.
Reprinted Url Of This Article:
http://www.seekic.com/circuit_diagram/Signal_Processing/The_spectrum_therapeutic_apparatus.html
Print this Page | Comments | Reading(3)
Code: