Published:2011/7/22 20:53:00 Author:qqtang | Keyword: central controller | From:SeekIC

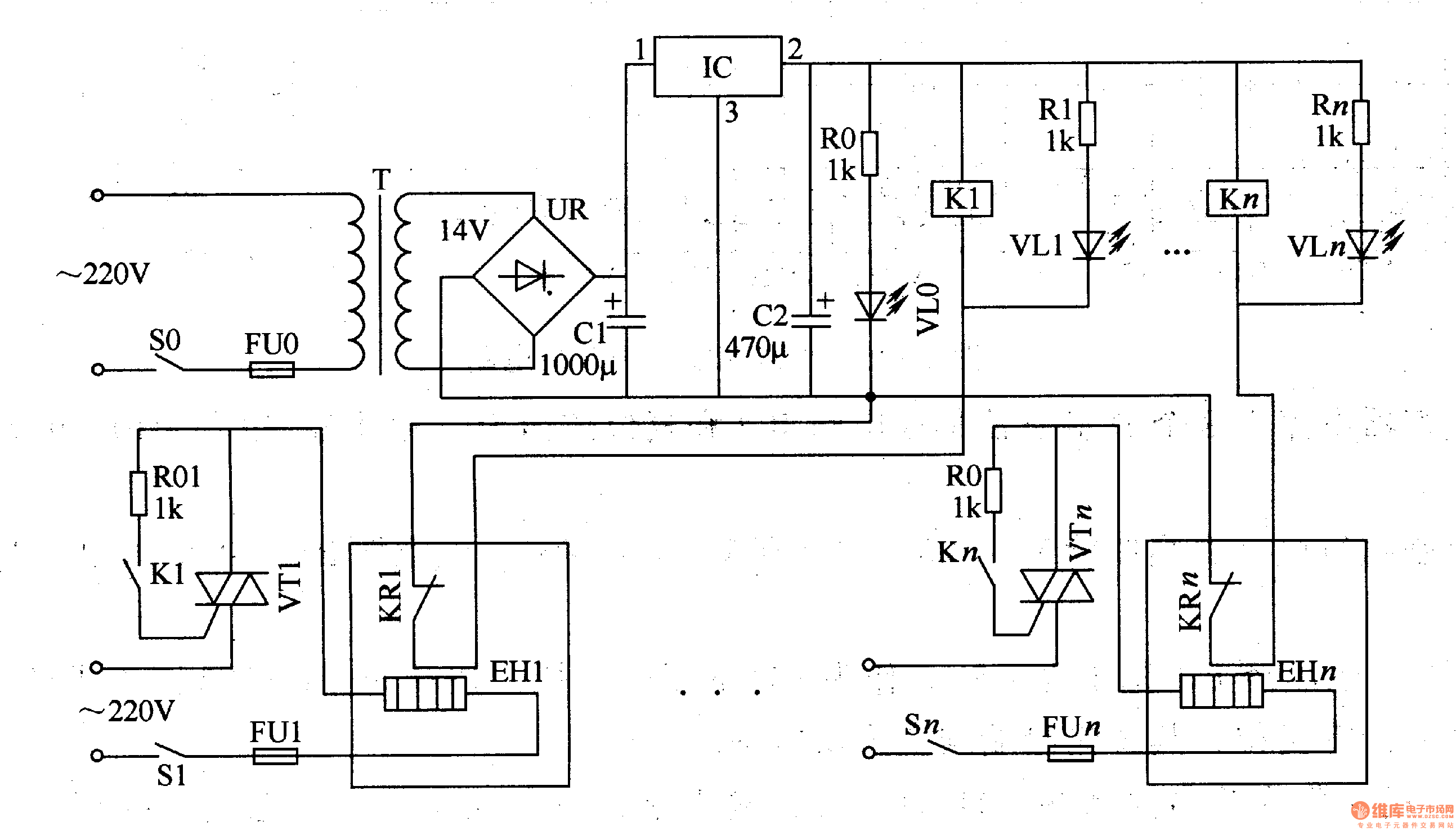
In industrial manufacturing and scientific researches, an electric heating box is always coupled with a temperature controller, this often happens in the spots where there are many electric heating boxes. Here is to introduce the temperature central controller which can constantly control the temperature of many electric heating boxes(or electric oven and electric cooker).The working principle of the circuitThe temperature central controller consists of the power supply circuit and the constant temperature control circuit, see as figure 8-127.
Reprinted Url Of This Article:
http://www.seekic.com/circuit_diagram/Signal_Processing/The_temperature_central_controller.html
Print this Page | Comments | Reading(3)
Code: