Published:2011/7/7 9:42:00 Author:Felicity | Keyword: Treatment for Osteoarthritis, the 2nd | From:SeekIC

Work of the circuit
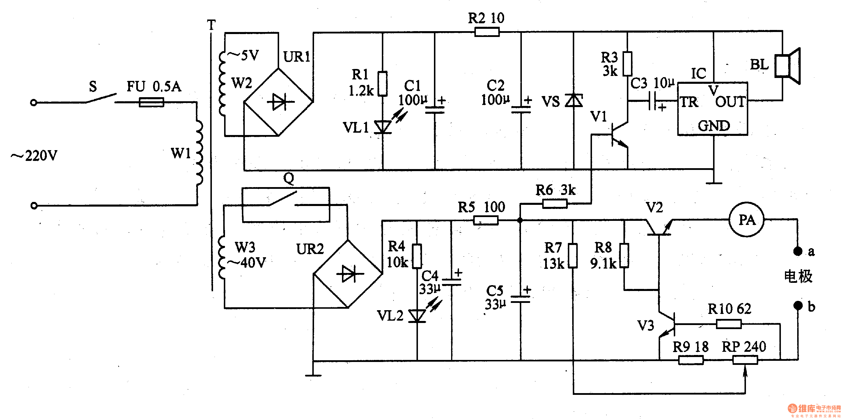
The circuit consists of power supply circuit, constant current output circuit and sound alarm circuit. (It is showed in the picture 9-23.)
Power supply circuit consists of Power switch S, fuse FU, power transformer T, Timers Q, bridge rectifier, URl, UR2, current limiting resistor Rl, R2, R4, R5, light-emitting diode VLl, VL2, filter capacitors Cl, C2, C4, C5 zener diode VS.
Constant current output circuit consists of Resistors R7-RlO, potentiometer RP, transistor V2, V3, PA meter and electrode a, b.
Sound alarm circuit consists of resistors R3, R6, capacitor C3, transistor Vl, music integrated circuit IC and speaker BL.
Reprinted Url Of This Article:
http://www.seekic.com/circuit_diagram/Signal_Processing/Treatment_for_Osteoarthritis_the_2nd.html
Print this Page | Comments | Reading(3)
Code: