Published:2011/7/7 2:39:00 Author:Felicity | Keyword: Ultrasonic Drilling Machine | From:SeekIC


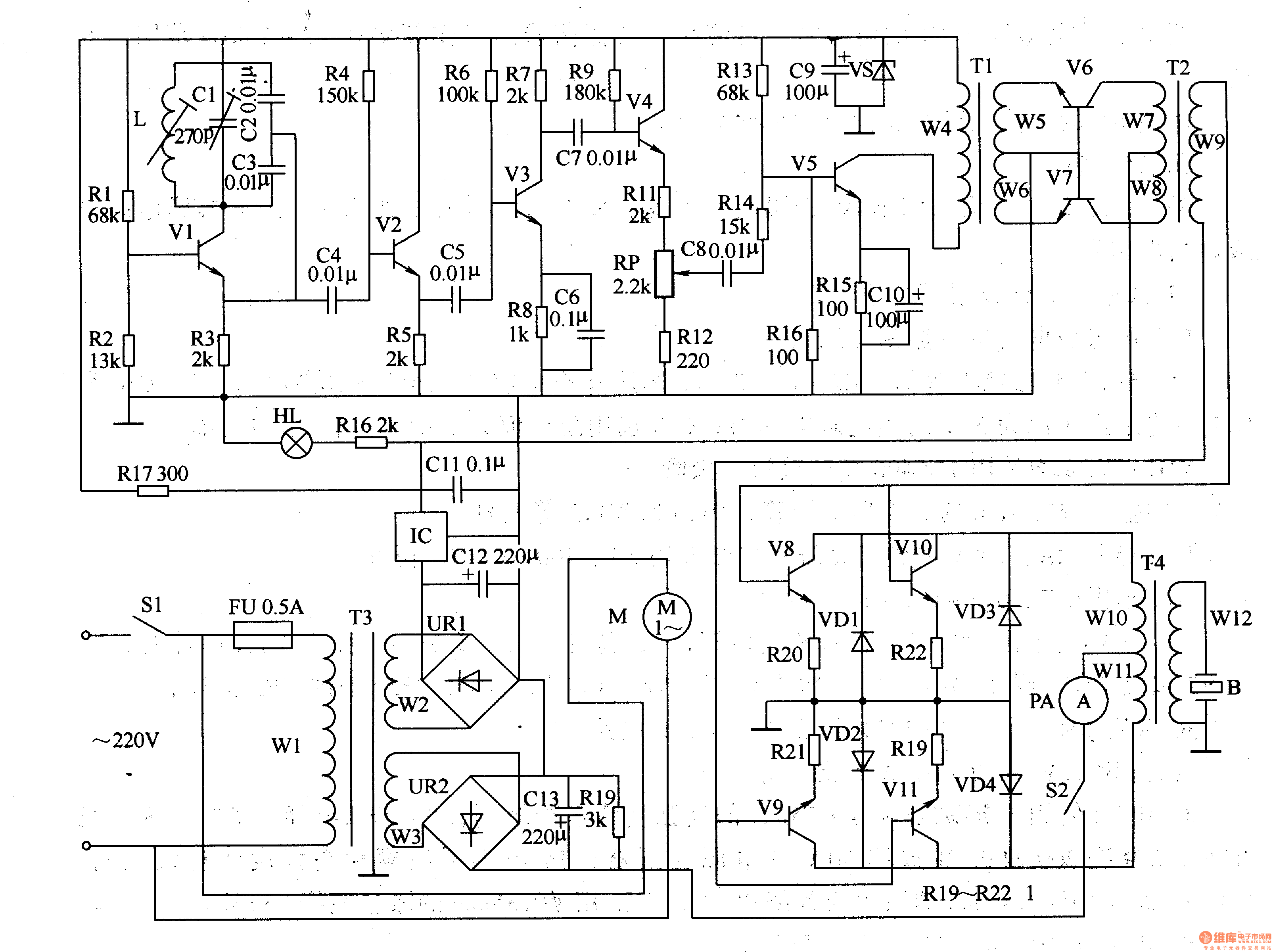
Work of the circuit The circuit consists of power supply circuit, ultrasonic oscillator circuit, pre-amplifier, amplifier and power amplifier drive output circuit. (It is showed in picture 8-125.)Power supply circuit consists of power switch Sl, fuse FU, power transformer m, bridge rectifier, URl and UR2, capacitors C9 and Cll-C13, resistors R16 and R17, voltage regulator diode VS, three-terminal integrated circuit IC and the power light steady HL.Utrasonic oscillator circuit consists of resistors Rl-R4, transistor Vl, Cl-C4 capacitors and inductors L.Pre-amplifier consists of transistor Vl-V5, resistors R5-Rl5, potentiometer RP, capacitors C5-C8 and ClO, and the input transformer Tl.Amplifier consists of Input transformer Tl, T2 and transistor coupling transformer V6, V7.Power amplifier drive output circuit consists of transistor V8-Vll, resistors Rl9-R22, diode VDl-VD4, the control switch S2, ammeter PA, output transformer and transducer B.
Reprinted Url Of This Article:
http://www.seekic.com/circuit_diagram/Signal_Processing/Ultrasonic_Drilling_Machine_Two.html
Print this Page | Comments | Reading(3)
Code: