Published:2009/7/16 1:04:00 Author:Jessie | From:SeekIC

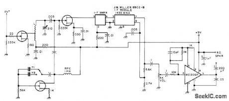
Solid-state components simplify construction of good HF utility-type receiver suitable for monitoring WWV and other station transmissions or for checking specific frequencies in HF bands. Receiver is single-conversion superheterodyne with FET front end, crystal-controlled. No bandswitching is required over 6-15 MHz range. All transistors are MPF 102 or HEP 802. IF transformer is part of Miller IF module. L is 26 turns No.26 on 1/4-inch form, tapped at 13 turns. Y1 is 9.545 MHz for 10-MHz WWV, and Y2 is 14.545 MHz for 15-MHz WWV.-Build a Useful HF Receiver, 73 Magazine, Dec. 1977, p 216-217.
Reprinted Url Of This Article:
http://www.seekic.com/circuit_diagram/Signal_Processing/WWV_RECEIVER.html
Print this Page | Comments | Reading(3)
Code: