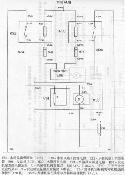
Published:2011/7/18 5:05:00 Author:Felicity | Keyword: Zhonghua Car, Air Conditioning System, Circuit | From:SeekIC

Reprinted Url Of This Article:
http://www.seekic.com/circuit_diagram/Signal_Processing/Zhonghua_Car_Air_Conditioning_System_Circuit_the_4th.html
Print this Page | Comments | Reading(3)
Code: