Published:2011/3/30 20:04:00 Author:muriel | Keyword: Tianjin VIOS, anti-lock braking system(ABS) | From:SeekIC

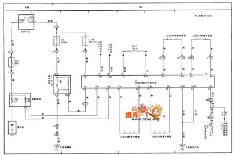
Tianjin VIOS anti-lock braking system(ABS) circuit diagram as shown:
Welcome transshipment, the informations are come from Weiku e-market net( www.dzsc.com).
Reprinted Url Of This Article:
http://www.seekic.com/circuit_diagram/basic_circuit/tianjin_vios_anti_lock_braking_systemabs_circuit_diagram.html
Print this Page | Comments | Reading(3)
Code: