Published:2011/6/1 6:55:00 Author:Lucas | Keyword: Ultrasonic , drilling machine | From:SeekIC

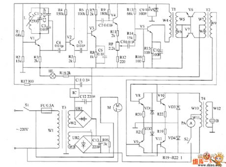
The ultrasonic drilling machine circuit is composed of power supply circuit, ultrasonic oscillator circuit, preamplifier, promoting amplifier circuit and power amplifier output circuit, and the circuit is shown as the chart. Ultrasonic oscillator circuit consists of resistors R1 ~ R4, transistor V1, capacitors C1 ~ C4 and inductor L. Preamplifier circuit consists of transistors V1 ~ V5, resistors R5 ~ R15, potentiometer RP, capacitors C5 ~ C8 and C10 and the input transformer T1. Promoting amplifier circuit is composed of the input transformer T1, coupling transformer T2 and transistors V6, V7. Power amplifier output circuit is composed of the transistors V8 ~ V11, resistors R19 ~ R22, diodes VD1 ~ VD4, control switch S2, ammeter PA, output transformer T4 and transducers B.
Reprinted Url Of This Article:
http://www.seekic.com/circuit_diagram/basic_circuit/ultrasonic_drilling_machine_circuit_diagram_2.html
Print this Page | Comments | Reading(3)
Code: