Published:2011/5/6 1:01:00 Author:Ecco | Keyword: communication, single-chip, microcomputer , integrated circuit | From:SeekIC

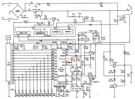
PIC16C57-RCT is communication single-chip microcomputer integrated circuit, which is widely used in Qiao Xing series of IC card management telephone. 1. Function descriptionPIC16C57-RC integrated circuit includes pulse and dual-tone dialing circuit, memory data and the clock circuit, IC card connector data and clock circuit, reset circuit, dial-up data and the clock circuit, the LCD display decoding circuit and driving circuit and some other auxiliary functions circuit. 2. Pin functions and data PIC16C57-RC uses 28-pin dual in-line package, the pin functions and data are listed in Table. PIC16C57-RC / P IC pin functions and data 3. The typical IC card management system application circuit composed of the PIC16C57-RC / P IC is shown as the chart. PIC16C57-RC / P IC Typical Application Circuit
Reprinted Url Of This Article:
http://www.seekic.com/circuit_diagram/computer-related_circuit/pic16c57_rc___p_communication_single_chip_microcomputer_integrated_circuit_diagram.html
Print this Page | Comments | Reading(3)
Code: