Published:2011/7/6 22:52:00 Author:qqtang | Keyword: infrared sensor, security device | From:SeekIC

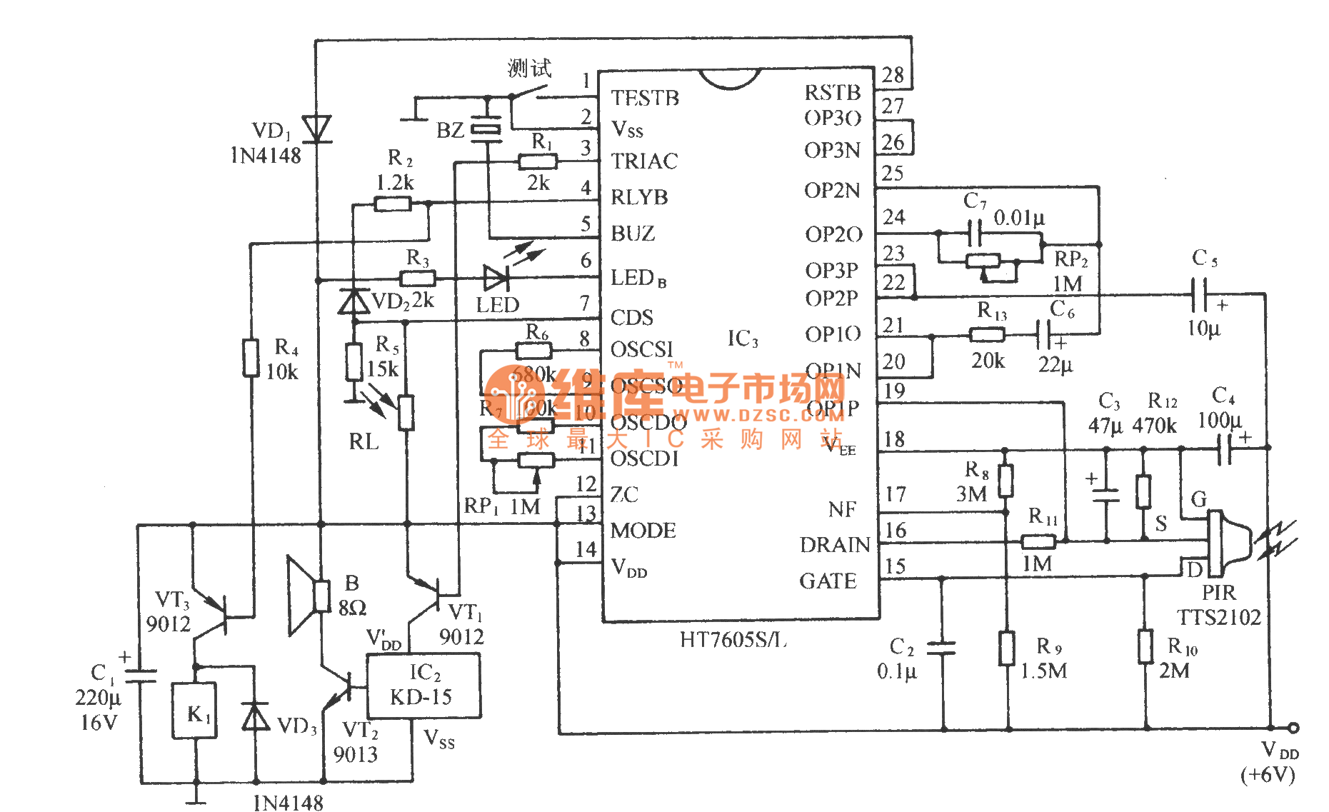
See as the circuit, it consists of the infrared sensor control circuit, relay control circuit, music generating circuit and so on, which can be used in infrared alarm, timing control and other spots.
Reprinted Url Of This Article:
http://www.seekic.com/circuit_diagram/control_circuit/the_infrared_sensor_security_device_circuit.html
Print this Page | Comments | Reading(3)
Code: