Published:2011/8/3 22:23:00 Author:qqtang | Keyword: aspirator, waterproof controller | From:SeekIC

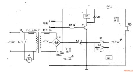
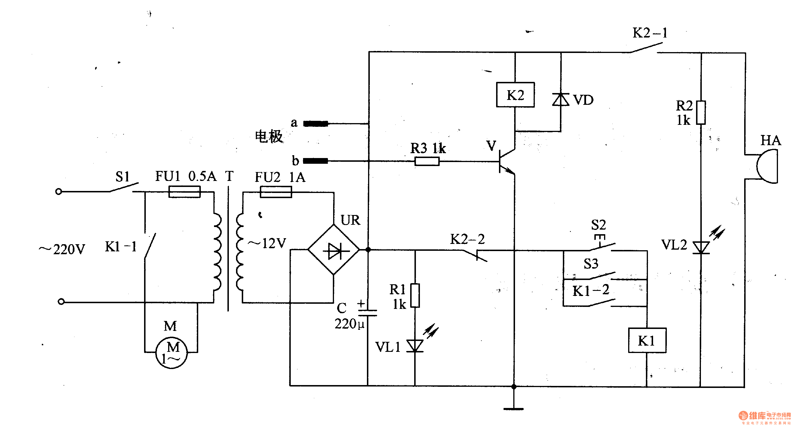
Working principle of the circuitThis medical electric aspirator waterproof controller consists of the power supply circuit, liquid level detection control circuit and alarm circuit, see as figure 9-47.
The power supply circuit consists of the switch S1, fusees FU1 and FU2, power supply transformer T, power supply indication LED VL1, rectifier bridge file UR, current limit resistor R1 and filter capacitor.
The liquid level test controller circuit consists of the test electrode a and b, resistor R3, transistor V, diode VD, control key S2, stepper switch and relay K1 and K2.
Reprinted Url Of This Article:
http://www.seekic.com/circuit_diagram/signal_processing/the_medical_electric_aspirator_waterproof_controller_2.html
Print this Page | Comments | Reading(3)
Code: