Published:2011/5/22 9:36:00 Author:Felicity | Keyword: Thermostat for Medical (the 3rd) | From:SeekIC

Work of the circuit
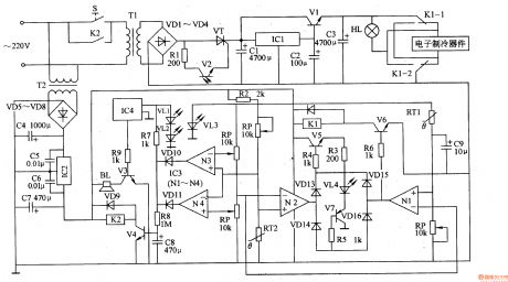
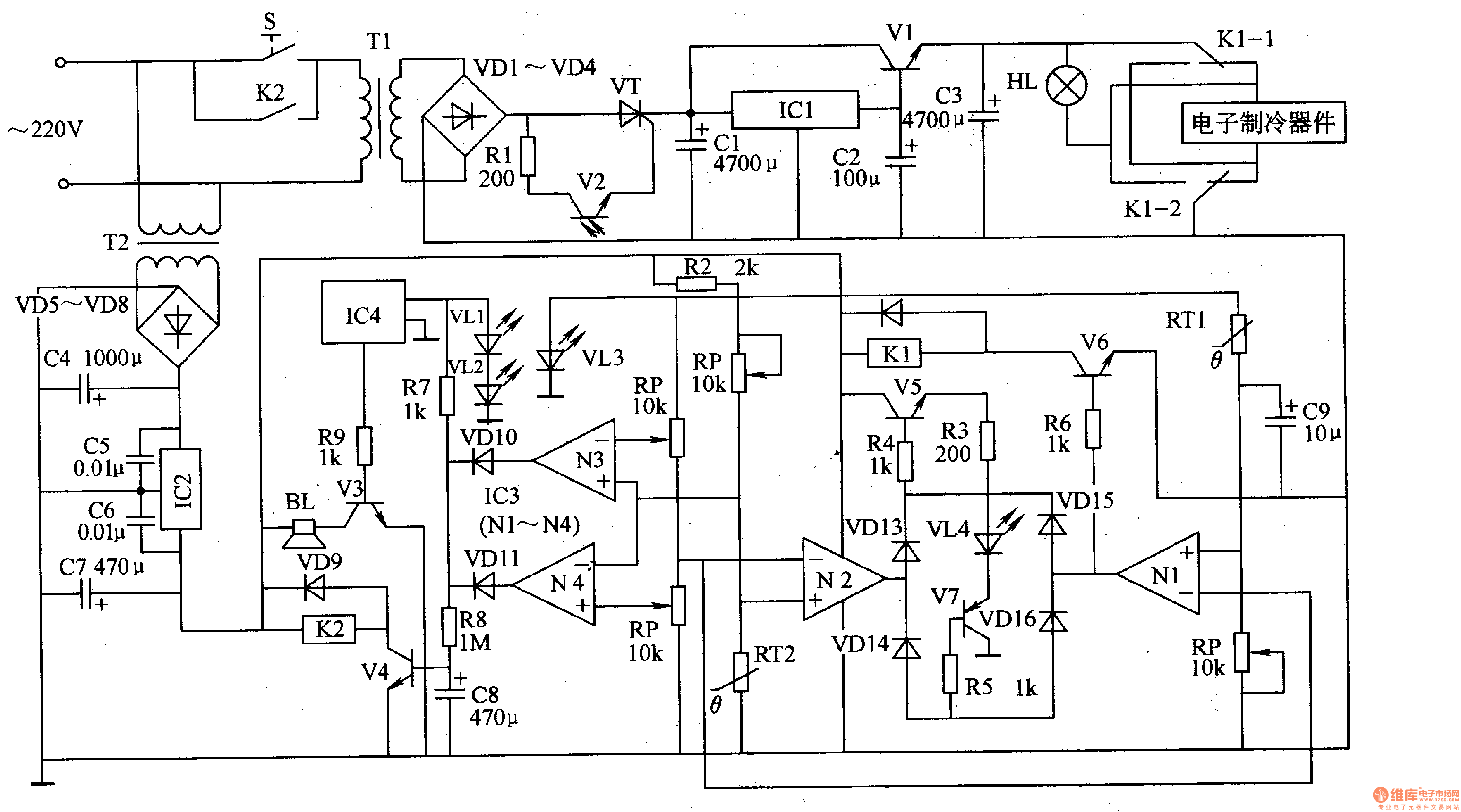
The circuit consists of power circuit, infrared controlling circuit, temperature examining circuit and temperature unusual warning circuit (It is showed in picture 9-42.).
When the temperature is lower than the reset temperature the semiconductor refrigerator starts to work and heat. And when the reset temperature is reached it stops working. In this way the temperature of the thermostat is kept in a reset range.
When the temperature is higher than the reset temperature the semiconductor refrigerator starts to work and refrigerate. And when the reset temperature is reached it stops working. In this way the temperature of the thermostat is kept in a reset range.
Reprinted Url Of This Article:
http://www.seekic.com/circuit_diagram/signal_processing/thermostat_for_medical_the_3rd.html
Print this Page | Comments | Reading(3)
Code: