Published:2011/6/17 9:49:00 Author:John | Keyword: transistor, IF amplifier | From:SeekIC

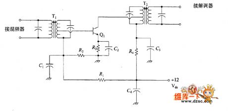
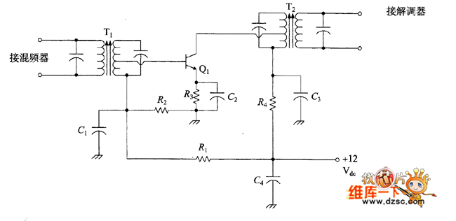
A simple IF amplifier is just as shown in the figure. AM band radio may have such a circuit, but FM receiver, shortwave receivers and other types of communications receivers may have two to four such circuits.
figure: Simple transistor IF amplifier circuit
Reprinted Url Of This Article:
http://www.seekic.com/circuit_diagram/Amplifier_Circuit/Amplifier_Circuits-RF/Simple_transistor_IF_amplifier_circuit.html
Print this Page | Comments | Reading(3)
Code: