Published:2011/7/7 21:17:00 Author:Felicity | Keyword: Liquid Level Controller | From:SeekIC

Work of the circuit
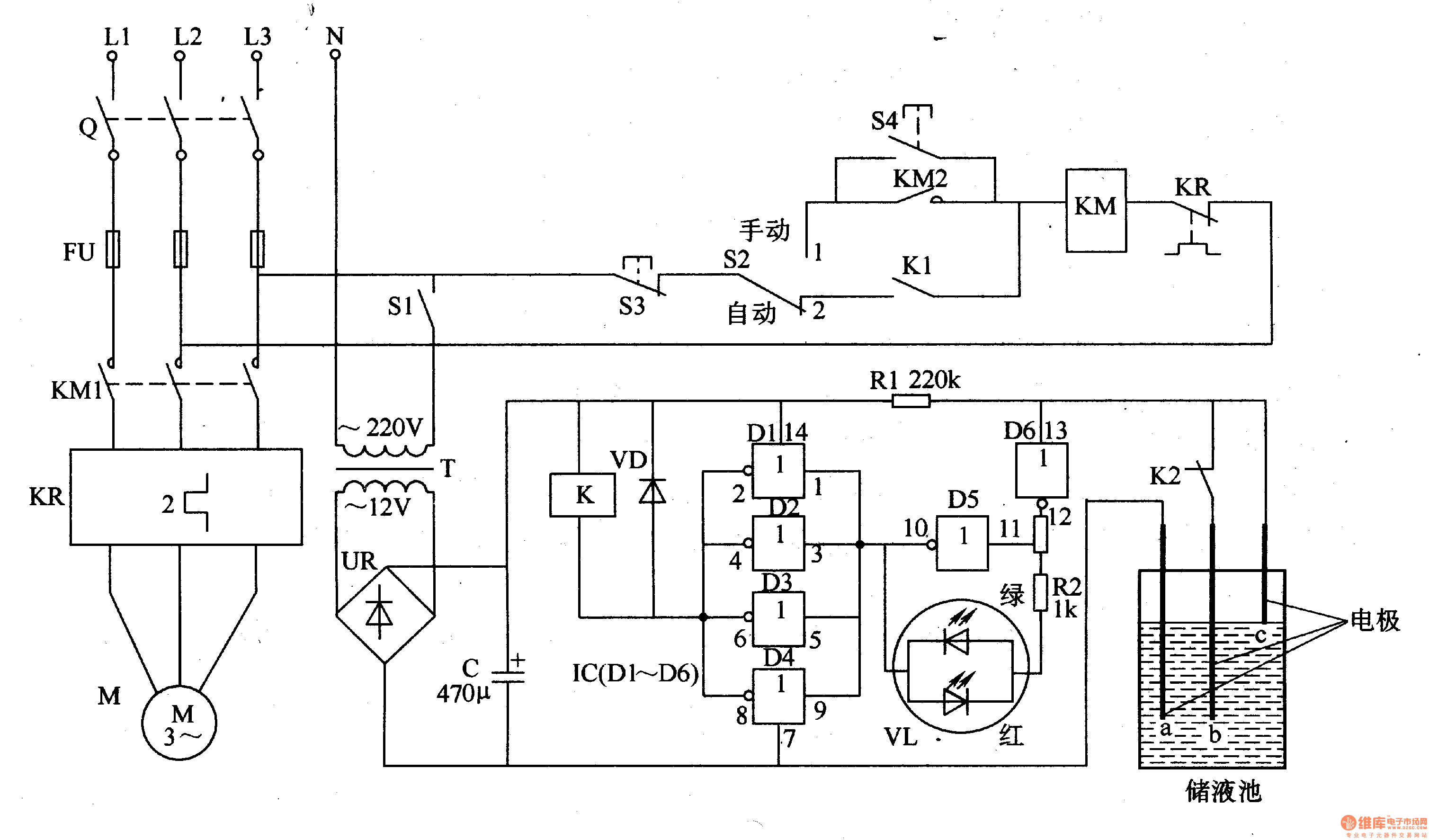
The circuit consists of power supply circuit, liquid level detection control circuit and indication starting control circuit. (It is showed in picture 8-102.)
Power supply circuit consists of Power transformer T, to bridge rectifier and filter capacitor C.
Liquid level detection control circuit consists of Liquid level detection electrode a-c, six non-gate IC IC (D1-D6), resistors Rl, R2, relay K, color light-emitting diodes VL and diode VD.
Indication starting control circuit consists of switch Q, fuse FUl-FU3, power switch Sl, manual / automatic control switch S2, the stop button S3, called the start button, AC contactors KM and thermal relays KR.
Reprinted Url Of This Article:
http://www.seekic.com/circuit_diagram/Control_Circuit/Relay_Control/Liquid_Level_Controller_the_4th.html
Print this Page | Comments | Reading(3)
Code: