Published:2011/7/7 21:20:00 Author:Felicity | Keyword: Liquid Level Controller | From:SeekIC

Work of the circuit
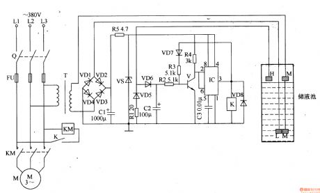
The circuit consists of power circuit, liquid level detection circuit and control implementation circuit. (It is showed in picture 8-104.)
Power circuit consists of Knife switch Q, fuse FU, power transformer T, rectifier diode VDl-VD4, current limiting resistor Rl and R5, filter capacitor Cl and voltage diode VS.
Liquid level detection circuit consists of high level electrode H, low level I electrode and the main electrode M.
Control implementation circuit consists of transistor V, Relay K, time-base integrated circuit IC, diode VD5-VD8 and external RC components.
Reprinted Url Of This Article:
http://www.seekic.com/circuit_diagram/Control_Circuit/Relay_Control/Liquid_Level_Controller_the_6th.html
Print this Page | Comments | Reading(3)
Code: