About SeekIC | Services | Payment | Advertisements service | Contact Us | Links
© 2008-2012 SeekIC.com Corp.All Rights Reserved.
Published:2011/7/5 0:07:00 Author:John | Keyword: freezer, cooling pump, interlock | From:SeekIC

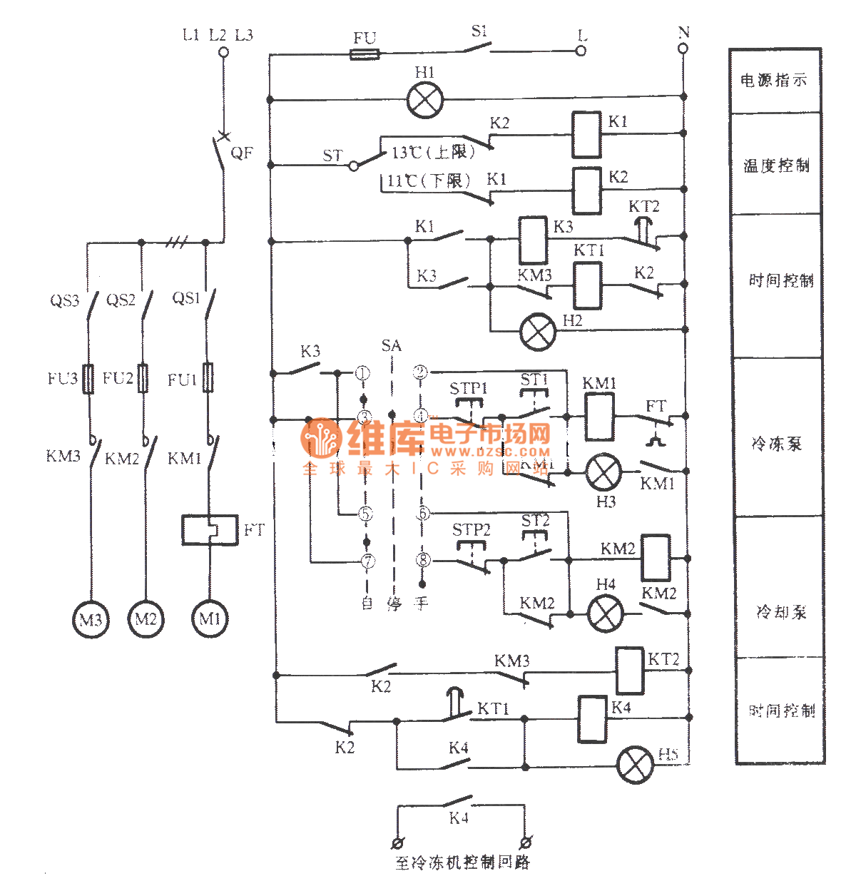
The freezer and cooling pump interlock control circuit is as shown. It can be started through starting frozen pump, cooling pump and opening the freezer boot process. It can be stopped by the reverse process
Reprinted Url Of This Article:
http://www.seekic.com/circuit_diagram/Control_Circuit/Relay_Control/freezer_and_cooling_pump_interlock_control_circuit.html
Print this Page | Comments | Reading(3)
Response in 12 hours
© 2008-2012 SeekIC.com Corp.All Rights Reserved.
Code: